
一、不锈钢法兰球阀概述
Q41F不锈钢法兰球阀的球体是浮动的,在介质压力作用下,球体能产生一定的位移并紧压在出口端的密封面上,保证出口端密封。浮动球球阀的结构简单,密封性能好。
二、不锈钢法兰球阀参数表
| 公称通径:DN15-DN250 | 公称压力:1.0MPa-6.4MPa | 适用温度:-10℃-180℃ |
| 适用介质:水、油、气、酸碱物等 | 阀体材质:铸钢、不锈钢 | 设计标准:GB/T 12237 |
| 结构长度:GB/T 12221 | 法兰标准:GB/T 9113 JB/T 79 | 检测标准:JB/T 9092 |
| 三、不锈钢法兰球阀的特点 |
1、采用特别设计的补偿性可动金属阀座结构,密封可靠。
2、经过特殊工艺处理的球体和阀座,适用于较高温度及各种粉尘和固体颗粒的介质。
3、本系列球阀可配多种驱动装置。
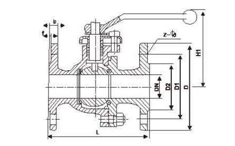
四、不锈钢法兰球阀尺寸表

| DN | L | E | H |
| 15 | 130 | 140 | 85 |
| 20 | 140 | 140 | 90 |
| 25 | 150 | 160 | 99 |
| 32 | 165 | 180 | 105 |
| 40 | 180 | 235 | 126 |
| 50 | 200 | 250 | 140 |
| 65 | 220 | 285 | 165 |
| 80 | 250 | 320 | 178 |
| 100 | 280 | 350 | 230 |
| 125 | 320 | 800 | 280 |
| 150 | 360 | 1000 | 310 |
| 200 | 400 | 1200 | 350 |
| 250 | 457 | 1400 | - |
五、零件材质表
| 序号 | 名称 | 材料 | ||
| 1 | 左阀体 | 碳钢 | 不锈钢 | 珞钼钢 |
| ASTM A216 WCB/WCC | ASTM A351 CF8/CF8M | ASTM A217 WC6/WC9 | ||
| 2 | 螺母 | ASTM A193 B7 B7M | ||
| 3 | 密封垫 | ASTM A276 F304/F316/F316L+柔性石墨/PTFE/RPTFE | ||
| 4 | 双头螺栓 | ASTM A193 B7 B7M | ||
| 5 | 阀座 | ASTM A276 410/420 ASTM A276 F304/F316/F316L PTFE/RPTFE/PPL | ||
| 6 | 阀杆 | ASTM S17400 17-4PH ASTM A276 410/420 ASTM A276 F304/F316/F316L | ||
| 7 | 压帽 | ASTM A276 F304/F316/F316L | ||
| 8 | 锁紧螺母 | ASTM A276 F304/F316/F316L | ||
| 9 | 填料压盖 | ASTM A216 WCB/WCC | ASTM A351 CF8/CF8M | ASTM A217 WC6/WC9 |
| 10 | 填料 | PTFE/RPTFE/PPL/柔性石墨 | ||
| 11 | 填料垫片 | ASTM A276 F304/F316/F316L | ||
| 12 | 阀体 | ASTM A216 WCB/WCC | ASTM A351 CF8/CF8M | ASTM A217 WC6/WC9 |
六、应用
不锈钢球阀只需要用旋转90度的操作和很小的转动力矩就能关闭严密。完全平等的阀体内腔为介质提供了阻力很小、直通的流道。球阀的主要特点是本身结构紧凑,易于操作和维修,不锈钢球阀可用于控制空气、水、蒸汽、各种腐蚀性介质、泥浆、油品、液态金属和放射性介质等各种类型流体的流动。球阀阀体可以是整体的,也可以是组合式的。 本类阀门在管道中一般应当水平安装。不锈钢球阀分类:不锈钢气动球阀,不锈钢电动球阀,不锈钢手动球阀。不锈钢球阀材质分为304,316,321不锈钢球阀。
温馨提示: |
![]()